
江苏人和环保设备有限公司
5 年
金牌会员
金牌会员
已认证
400-810-0069转6083
获取底价
提交后,商家将派代表为您专人服务

江苏人和环保设备有限公司
金牌会员
已认证
01
客户介绍
本次给大家分享的案例是某铸造厂(铸造工艺:失蜡法铸造)恒温恒湿车间自动淋砂机粉尘综合治理;
该客户主要从事涡轮增压器关键零部件的生产和研发及销售,主要生产环节包括砂型铸造、精密铸造、耐热不锈钢和高温合金零部件机加工及焊接、装配。是全球各大整车厂重要的供应商之一。

02
项目背景
该项目为新建自动化制壳车间,因产品生产工艺要求保证车间恒温恒湿的环境;制壳过程中产生的粉尘量非常大,会影响车间恒温恒湿空调机组正常运行,且对车间内工作的人员会产生危害,故需要设计除尘系统对粉尘治理;
该项目主要由以下要求:
1、 保障车间粉尘治理干净,不影响恒温恒湿空调机组及车间环境;
2、 除尘器在车间中抽取的废气后要保证车间冷热量不流失,保证恒温恒湿车间节能效果。
03
解决方案
人和团队凭借多年来积累的各行业应用经验及技术沉淀,在该项目设计阶段与客户进行充分的沟通后,为该企业量身定制废气综合治理方案:
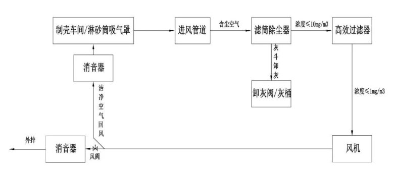
淋砂筒除尘系统通过风机作用将含尘空气经过淋砂筒吸气罩口进入管道,然后进入滤筒除尘器过滤室,通过滤筒过滤后,洁净空气进入二级高效过滤后,进入洁净室及风机,完成过滤;过滤后的洁净空气通过出风管道再回风到制壳车间;回到车间的风量可根据现场需求通过风阀进行调节;具体工艺流程如下:

04
治理成效
现场粉尘经综合治理后,经检测,自动制壳车间内淋砂机产生的粉尘收集率≥98%,经过滤筒除尘器+二级高效过滤后,除尘系统排放浓度<1mg/m³,排放后的干净空气直接回到车间,保证了车间冷热量不流失,保证恒温恒湿车间节能效果。




最新动态
更多
请拨打厂商400电话进行咨询
使用微信扫码拨号